Beard Audio Schematics
Bill Beard founded Beard Audio in the mid 1970’s. He retired in 2002.
P35 2x 35W Power Amplifier
The Beard P35 amplifier uses 2x ECC81 and 12x EL84 tubes.
Schematic of the amplifier section with 2x ECC81 & 12x EL84 (Beard)
Schematic of the PSU (Beard)
Layout of the PCB (Beard)
Parts list (Beard)
Brochure of the P35 (Beard)
User manual of the P35 MkII (Beard)
P100 2x 100W Power Amplifier
The Beard P100 amplifier was originally fitted with 4x either Gold Lion KT88’s or GE 6550A’s. It also uses an ECC81, an ECC82 and an ECC83 tube.
Schematic of one channel of the amplifier section with 1x ECC81, 1x ECC82, 1x ECC83 & 2x 6550/KT88 (Beard)
Schematic of the PSU left channel (Beard)
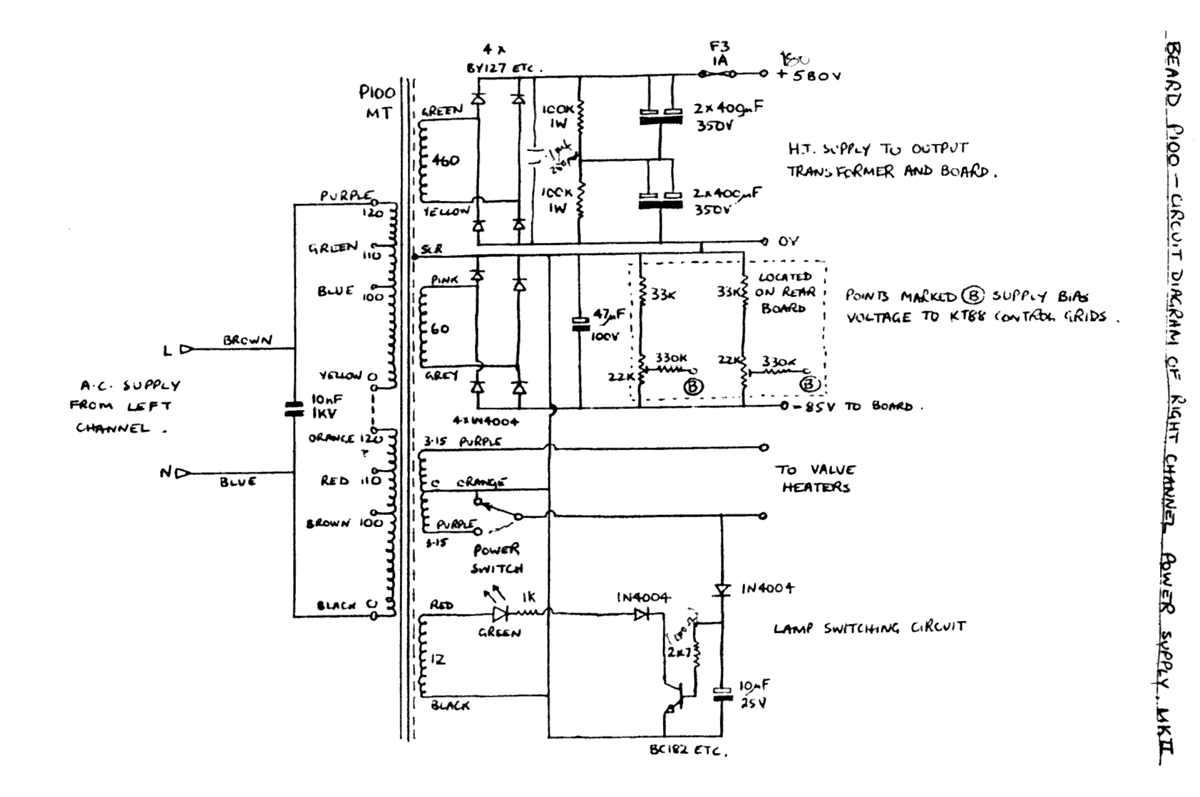
Schematic of the PSU right channel (Beard)
Schematic of the bias board (Beard)
Parts list (Beard)
Service data (Beard)
Brochure of the P100 & P505 (Beard)


