Radford Schematics
Radford Audio Ltd. was founded by Arthur Radford in the 1960’s. In 1989 Arthur retired and Radford Audio was no more. Many fine amplifiers were designed and produced by Radford Audio. You’ll find a couple of schematics below.
SC-22 Stereo Preamplifier
MA-15 Mono 15W Power Amplifier
The MA-15 was the mono version of the stereo STA-15. It used 1x EF86, 1x 6U8, 2x EL34 & 1x GZ34 tubes.
STA-15 Stereo 2x 15W Power Amplifier
The STA-15 was the stereo version of the mono MA-15. It used 2x EF86, 2x 6U8, 4x EL34 & 1x GZ34 tubes.
MA-25 Mono 25W Power Amplifier
The MA-25 was the mono version of the stereo STA-25. It used 1x EF86, 1x 6U8, & 2x EL34 tubes.
STA-25 Stereo 2x 25W Power Amplifier
The STA-25 was the stereo version of the mono MA-25. It used 2x EF86, 2x 6U8 & 4x EL34 tubes.
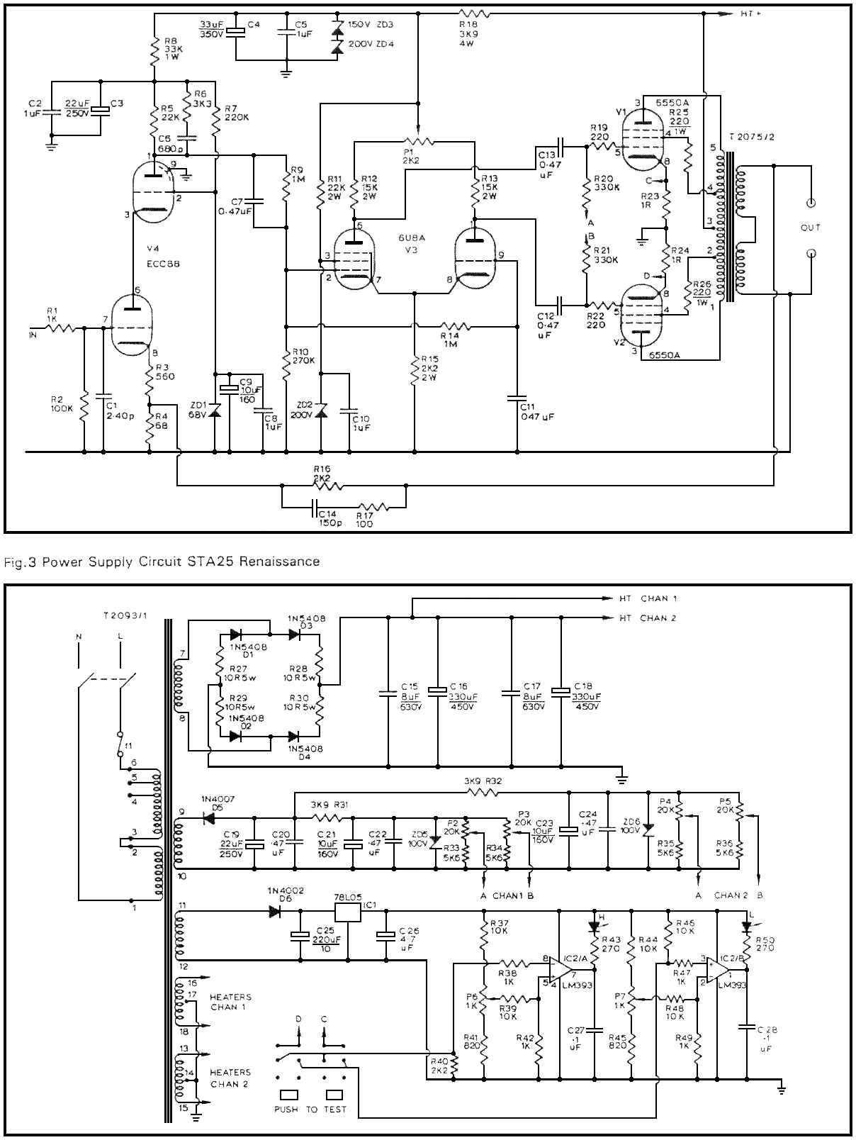
STA-25 Renaissance Stereo 2x 25W Power Amplifier
The STA-25 Renaissance was produced by Woodside Electronics.
STA-100 Stereo 2x 100W Power Amplifier
The STA-100 used 2x ECC88, 4x EF184 & 4x KT88 tubes.
Schematic, (Radford, 1967)
For more information and the history of Radford amplifiers see the Radford Revival site.


